| 品牌:帆湖 | 型号:ZX自吸泵 | 材质:铸铁 |
| 驱动方式:电动 | 用途:污水泵 | 泵轴位置:卧式 |
| 叶轮结构:封闭式叶轮 | 叶轮数目:单级 | 叶轮吸入方式:单吸式 |
| 原理:离心泵 | 性能:不阻塞 | 扬程:40(m) |
| 转速:2900(r/m) | 功率:7.5(w) | 流量:25(m3/h) |
| 规格:65ZX25-40-7.5 |
ZX型自吸离心泵(自吸清水泵),(简称自吸泵)是本公司生产的是根据国内外有关技术资料经吸收,消化,改进后研制而成的节能泵类产品,该泵属自吸式离心泵,它具有结构紧凑,操作方便,运行方便,维护容易,效率高,寿命长,并有较强的自吸能力等优点。管路中不需要安装底阀,工作前只需保证泵体内储有定量引流液即可,因此简化了管路系统,又改善了劳动条件。
ZX型自吸离心泵(自吸清水泵)在工农业生产、抢险救助,如排涝、救火中作为应急泵使用效能更为突出。 ZX型自吸泵广泛适用石 油、化工、冶金、机械、化纤、食品、能源、交通等工业部门城市给水、亦可用于农业排灌、 喷灌。供输送清水或粘度小于5°E,温度低于80℃物理及化学性质类似清水的其它液体。
二、ZX自吸泵自吸离心泵自吸排污泵产品特点:
1、采用双叶片叶轮结构,大大提高了污物的通过能力
2、机械密封采用新型磨檫副,并长期处入油室内运行;
3、整体结构紧凑、体积小、燥声小、节能效果显著,检修方便,方便用户更换;
4、自动控制柜可以根据所需液化变化,自动控制泵的超动与停止,不需专人看管,使用极为方便;
5、可根据用户需要配备安装方式,它给安装、维修到来极大的方便,人可不必此为而进入污水坑;
6、能够在设计范围内使用,而保证电机不会过载;
7、该泵配上户外性电机,则无须建泵房,可直接安装与户外使用节省开支;
三、ZX自吸泵自吸离心泵自吸排污泵产品用途:
ZW系列无堵塞排污泵适用用于工厂商业严重污染废水的排放、主宅区的污水排污站、城市污水处理厂派水系统、人防系统排水站、自来水厂的给水设备、医院、宾馆的污水排放、市政工程建筑工地、矿山配套附机、农村沼气池、农田灌溉等行业,输送带颗粒的污水,污物,也可用于清水及带弱腐蚀性介质。
四、ZX自吸泵自吸离心泵自吸排污泵产品意义:

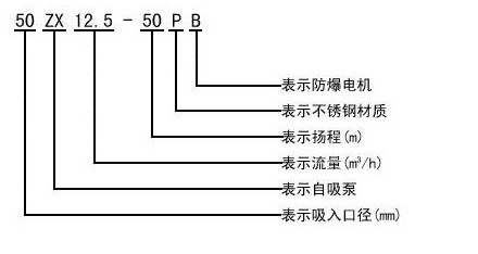
五、ZX自吸泵自吸离心泵自吸排污泵产品型号:
| 型号 | 流量Q | 扬程 (m) | 吸程 (m) | 转速 (r/min) | 自吸性能 (min/5m) | 功率(Kw) | ||
| (m 3 /h) | (L/s) | 轴功率 | 电机功率 | |||||
| 25ZX3.2-20 | 3.2 | 0.9 | 20 | 6.5 | 2900 | 1.9 | 0.46 | 1.1 |
| 25ZX3.2-32 | 3.2 | 0.9 | 32 | 6.5 | 2900 | 1.8 | 0.8 | 1.5 |
| 40ZX6.3-20 | 6.3 | 1.8 | 20 | 6.5 | 2900 | 1.9 | 0.87 | 1.5 |
| 40ZX10-40 | 10 | 2.8 | 40 | 6.5 | 2900 | 1.5 | 2.7 | 4 |
| 50ZX15-12 | 15 | 4.2 | 12 | 6.5 | 2900 | 2.4 | 1.1 | 1.5 |
| 50ZX18-20 | 18 | 5 | 20 | 6.5 | 2900 | 1.9 | 1.8 | 2.2 |
| 50ZX12.5-32 | 12.5 | 3.5 | 32 | 6.5 | 2900 | 1.5 | 2.1 | 3 |
| 50ZX20-30 | 20 | 5.6 | 30 | 6.5 | 2900 | 1.5 | 2.6 | 4 |
| 50ZX14-35 | 14 | 3.9 | 35 | 6.5 | 2900 | 1.5 | 2.7 | 4 |
| 50ZX10-40 | 10 | 2.8 | 40 | 6.5 | 2900 | 1.5 | 2.7 | 4 |
| 50ZX12.5-50 | 12.5 | 3.5 | 50 | 6.5 | 2900 | 1.4 | 4.3 | 5.5 |
| 50ZXZX15-60 | 15 | 4.2 | 60 | 6.5 | 2900 | 1.3 | 6.2 | 7.5 |
| 50ZX20-7.5 | 20 | 5.6 | 7.5 | 6.5 | 2900 | 1.3 | 9.8 | 11 |
| 65ZX30-15 | 30 | 8.3 | 15 | 6.5 | 2900 | 2 | 1.9 | 3 |
| 65ZX25-32 | 25 | 6.9 | 32 | 6 | 2900 | 1.5 | 4.4 | 5.5 |
| 80ZX35-13 | 35 | 9.7 | 13 | 6 | 2900 | 3.4 | 1.9 | 3 |
| 80ZX43-17 | 43 | 12 | 17 | 6 | 2900 | 1.8 | 3.1 | 4 |
| 80ZX40-22 | 40 | 11.1 | 22 | 6 | 2900 | 1.9 | 4.4 | 5.5 |
| 80ZX50-25 | 50 | 13.9 | 25 | 6 | 2900 | 1.5 | 5.2 | 7.5 |
| 80ZX50-32 | 50 | 13.9 | 32 | 6 | 2900 | 1.5 | 6.8 | 7.5 |
| 80ZX60-55 | 60 | 16.7 | 55 | 6 | 2900 | 1.5 | 15 | 18.5 |
| 80ZX60-70 | 60 | 16.7 | 70 | 6 | 2900 | 1.2 | 20.1 | 22 |
| 100ZX100-20 | 100 | 27.8 | 20 | 6 | 2900 | 1.8 | 7.8 | 11 |
| 100ZX100-40 | 100 | 27.8 | 40 | 6 | 2900 | 1.8 | 16.3 | 22 |
| 100ZX100-65 | 100 | 27.8 | 65 | 6 | 2900 | 1.8 | 27.7 | 30 |
| 100ZX70-75 | 70 | 19.4 | 75 | 6 | 2900 | 1.8 | 24.3 | 30 |
| 150ZX170-55 | 170 | 47.2 | 55 | 5 | 2900 | 1.8 | 39.2 | 45 |
| 150ZX170-65 | 170 | 47.2 | 65 | 5 | 2900 | 1.3 | 46.3 | 55 |
| 150ZX160-80 | 160 | 44.4 | 80 | 5 | 2900 | 1.2 | 53.6 | 55 |
| 200ZX400-32 | 400 | 111.1 | 32 | 5 | 1450 | 2 | 52.1 | 55 |
| 200ZX280-63 | 280 | 77.8 | 63 | 5 | 1450 | 1.5 | 73.9 | 90 |
| 200ZX350-65 | 350 | 97.2 | 65 | 5 | 1450 | 1.5 | 97.2 | 110 |
| 250ZX550-32 | 550 | 152.8 | 32 | 5 | 1450 | 2 | 72.3 | 75 |
| 250ZX400-50 | 400 | 111.1 | 50 | 5 | 1450 | 2 | 80 | 90 |
| 250ZX450-55 | 450 | 125 | 55 | 5 | 1450 | 2 | 102.1 | 110 |
| 250ZX400-75 | 400 | 111.1 | 75 | 5 | 1450 | 1.5 | 125.6 | 132 |
| 300ZX600-32 | 600 | 166.7 | 32 | 5 | 1450 | 2 | 79.2 | 90 |
| 300ZX500-50 | 500 | 138.9 | 50 | 5 | 1450 | 2 | 104.6 | 110 |
| 300ZX550-55 | 550 | 152.8 | 55 | 5 | 1450 | 2 | 117.6 | 132 |
六、ZX自吸泵自吸离心泵自吸排污泵产品图片:







